- 12 Ottobre 2004
- 27,054
- 2
- 38
- 49
- Auto
- seat leon 5f 2.0 TDI black edition 2015 , ex 147 2003
domanda
vorrei sostituire il liquido di raffreddamento del radiatore come posso fare?
risposta
stacchi il manicotto più basso del radiatore, fai uscire tutto il liquido, poi apri gli spurghi (uno è davanti sul tubo rigido di ferro sopra lo scarico, è una vite con testa esagonale da 10 e rondella in rame e l'altro dovrebbe essere su uno dei manicotti che va al riscaldamento in macchina) apri il riscaldamento al massimo, riempi prima con 2/3 litri di paraflù 11 non diluito poi con acqua, appena inizia ad uscire il liquido dagli spurghi, fai uscire l'aria e chiudi tutto, metti il livello anche al minimo, accendi la macchina e falla girare al minimo fino a quando non parte la ventola... fai partire la ventola 3/4 volte, poi spegni e dopo una mezzoretta fai il livello del liquido con sola acqua!
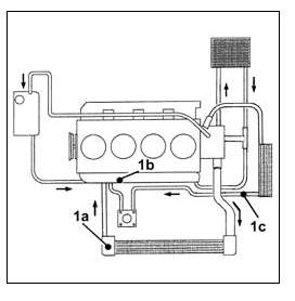
metto anche procedura ufficiale che ho trovato.. vale x il jtd ma è simile anche con le altre motorizzazioni cambia solo la quantita del liquido necessario e la collocazione degli spurghi
sul 3.2 lo spurgo è solo uno posto sul radiatore e la quantità di liquido è 9.2 litri
sul jtd 16v la quantita di liquido è 7.2 litri la posizione degli spurghi è come nel 8v piu uno sullo scambiatore x olio
x il benza 1.6
posizione spurghi
il primo e' x il 105 il secondo x il 120
x il 105 quantita 6.8 x il 120 7.0 litri
il 2.0 è uguale al 1600 120 la quantita' 7.2 litri :OK)
note pratiche
la parte che diffilcimente si riesce a fare e' togliere la fascetta del tubo del radiatore da scollegare.. soluzione la si taglia, quindi dopo aver fatto colare tutta l'acqua dal tubo lo si rimette nel radiatore quindi si mette il nuovo liquido nella vaschetta (un bel lavoro e' quello di smontarla e lavarla x benino.. operazione facile dato che sono 3 vitine a vista ) e si apre lo sfiato x far uscire l'aria fino a quando nn esce solo liquido quindi si chiude.. riempito x bene si accende il veicolo al minimo e si fa girare fino a quando nn si accede la ventola.. si ricontrolla sfiato aprendo nuvamente x controllare se vi 'e aria e livello liquido se sempre ok o se si deve rimboccare et voila
consigli
e' consigliato sostituire il liquido di raffreddamento almeno ogni 4 anni o 100.000 km magari in occasione della sostituzione della cincghia servizi insieme alla pompa acqua
grazie a maurovoice e squalettoge
vorrei sostituire il liquido di raffreddamento del radiatore come posso fare?
risposta
stacchi il manicotto più basso del radiatore, fai uscire tutto il liquido, poi apri gli spurghi (uno è davanti sul tubo rigido di ferro sopra lo scarico, è una vite con testa esagonale da 10 e rondella in rame e l'altro dovrebbe essere su uno dei manicotti che va al riscaldamento in macchina) apri il riscaldamento al massimo, riempi prima con 2/3 litri di paraflù 11 non diluito poi con acqua, appena inizia ad uscire il liquido dagli spurghi, fai uscire l'aria e chiudi tutto, metti il livello anche al minimo, accendi la macchina e falla girare al minimo fino a quando non parte la ventola... fai partire la ventola 3/4 volte, poi spegni e dopo una mezzoretta fai il livello del liquido con sola acqua!
metto anche procedura ufficiale che ho trovato.. vale x il jtd ma è simile anche con le altre motorizzazioni cambia solo la quantita del liquido necessario e la collocazione degli spurghi
sul 3.2 lo spurgo è solo uno posto sul radiatore e la quantità di liquido è 9.2 litri
sul jtd 16v la quantita di liquido è 7.2 litri la posizione degli spurghi è come nel 8v piu uno sullo scambiatore x olio
x il benza 1.6
posizione spurghi
il primo e' x il 105 il secondo x il 120
x il 105 quantita 6.8 x il 120 7.0 litri
il 2.0 è uguale al 1600 120 la quantita' 7.2 litri :OK)
note pratiche
la parte che diffilcimente si riesce a fare e' togliere la fascetta del tubo del radiatore da scollegare.. soluzione la si taglia, quindi dopo aver fatto colare tutta l'acqua dal tubo lo si rimette nel radiatore quindi si mette il nuovo liquido nella vaschetta (un bel lavoro e' quello di smontarla e lavarla x benino.. operazione facile dato che sono 3 vitine a vista ) e si apre lo sfiato x far uscire l'aria fino a quando nn esce solo liquido quindi si chiude.. riempito x bene si accende il veicolo al minimo e si fa girare fino a quando nn si accede la ventola.. si ricontrolla sfiato aprendo nuvamente x controllare se vi 'e aria e livello liquido se sempre ok o se si deve rimboccare et voila
consigli
e' consigliato sostituire il liquido di raffreddamento almeno ogni 4 anni o 100.000 km magari in occasione della sostituzione della cincghia servizi insieme alla pompa acqua
grazie a maurovoice e squalettoge